Блочно-модульная станция очистки воды поселка
Произвели и установили блочно-модульное сооружение. Смонтировали оборудование для очистки воды из скважины внутри сооружения. Согласовали работу станции водоочистки с работой скважинных насосов, обеспечили передачу данных о работе системы водоочистки на диспетчерский пункт заказчика.
Основная информация по проекту
- Дата выполнения: 12.12.2023;
- Общий срок выполнения: 180 дней (с учетом времени производства оборудования);
- Адрес объекта: Свердловская обл.;
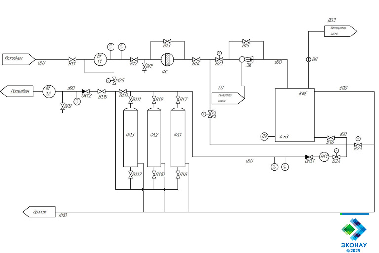
- Задача: подбор оптимальной технологической схемы очистки воды, производство оборудования для очистки воды в блочно-модульном исполнении “под ключ”. Озонирование в проекте использовалось для окисления железа и марганца перед подачей воды на сорбционные фильтры;
- Оборудование: Блочно-модульная станция озоновой водоподготовки ЭКОНАУ КСВ-10 – 1 штука;
- Выполненные работы: подготовка документации, производство, монтаж, пуско-наладка, прохождение технической экспертизы и передача в эксплуатацию;

Анализ исходной воды показал повышенное содержание железа и марганца. Для деманганации и обезжелезивания воды решено было использовать озонирование с последующей фильтрацией на напорных фильтрах с загрузками АС/МС. Технология не требует использования реагентов, тем самым сокращая эксплуатационные расходы станции водоочистки и снижая нагрузку на персонал заказчика.


Станция озоно-сорбционной очистки воды из скважины:
Оборудование «Эконау» для очистки воды из скважины
Все установки озонирования воды в каталоге >>>
Все универсальные озонаторные установки в каталоге >>>
Все блочно-модульные станции озоновой водоподготовки в каталоге >>>
